Hệ thống chữa cháy drencher hay còn gọi là hệ thống hồng thủy chữa cháy. Bởi màng ngăn giúp các đám cháy sẽ không bị lan rộng xung quanh. Ứng dụng phổ biến trong các trường hợp cháy ở cầu thang, tầng hầm chung cư, nhà xưởng,…
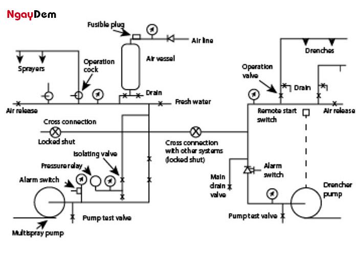
1. Cấu tạo hệ thống chữa cháy Drencher
1.1. Hệ thống báo cháy
Hệ thống báo cháy là một phần quan trọng của hệ thống drencher. Nó được thiết kế để phát hiện sự xuất hiện của đám cháy. Khi hệ thống báo cháy phát hiện cháy, nó sẽ kích hoạt các bước tiếp theo trong quá trình dập tắt đám cháy.
Bộ phận điều khiển màng ngăn thường được lắp đặt trong tủ trung tâm điều khiển báo cháy. Nhiệm vụ của nó là kích hoạt các van xả nước khi có sự cố cháy xảy ra. Bộ phận này cũng giúp đảm bảo rằng màng ngăn hoạt động chính xác để ngăn chặn đám cháy.
1.2. Hệ thống bơm duy trì áp lực
- Máy bơm chính: Máy bơm chính thường là máy bơm diesel, có nhiệm vụ cung cấp nước áp lực cao vào hệ thống.
- Bơm bù: Bơm bù giúp duy trì áp lực trong hệ thống bằng cách cung cấp nước thêm khi cần thiết.
- Hệ thống valve: Hệ thống này bao gồm các van để duy trì áp lực trong đường ống. Van giảm áp được sử dụng để bảo vệ đường ống khỏi áp lực quá cao. Áp lực này có thể được đặt trước hoặc điều chỉnh.

1.3. Hệ thống đầu phun hở
Các đầu phun hở được bố trí theo thiết kế của hệ thống và phù hợp với yêu cầu cụ thể. Chúng được thiết kế để phân phối nước đều trong không gian cần bảo vệ.
Tiêu chuẩn quy định về đầu phun drencher:
- Tiêu chuẩn quy định khoảng cách giữa các đầu của màn nước dựa trên cường độ phun, với mục tiêu cung cấp 1 lít nước trên mỗi mét chiều dài của màn nước.
- Các đầu phun drencher và khóa dễ nóng chảy cần phải được lắp đặt cách trần ít nhất 0,4 mét.
- Các sàn công tác và hộp thông gió có tiết diện tròn hoặc vuông với đường kính hoặc kích thước cạnh lớn hơn 0,75 mét, cần phải bố trí thêm các đầu phun drencher bên dưới các sàn và hộp thông gió này.
1.4. Hệ thống van xả tràn
Van sả tràn Drencher có nhiệm vụ mở ra khi có sự thay đổi áp lực và duy trì áp lực trong đường ống. Khi van được mở, nước có thể tràn vào hệ thống và được phun ra thông qua các đầu phun hở.

2. Nguyên lý hoạt động của hệ thống chữa cháy màng ngăn Drencher
Nguyên lý hoạt động hệ thống chữa cháy drencher khi phát hiện sự cố cháy:

- Van drencher khóa nước: Trong tình trạng bình thường, các van drencher được khóa lại, và nước không thể chảy qua các đầu phun. Các van này thường được kết nối với một hệ thống điều khiển báo cháy.
- Khi xảy ra cháy: Khi hệ thống báo cháy phát hiện sự cố cháy (thông qua các cảm biến hoặc hệ thống theo dõi đám cháy), nó sẽ kích hoạt các van drencher mở ra.
- Mở van drencher: Các van drencher được mở ra, cho phép nước chảy qua các đầu phun drencher. Một số hệ thống có thể sử dụng van xả tràn (deluge valve) để điều khiển nước chảy.
- Nước chảy ra từ đầu phun: Khi van drencher mở, nước sẽ chảy ra từ các đầu phun drencher. Các đầu phun này thường được thiết kế để phân phối nước đều trong không gian cần bảo vệ.
- Dập tắt đám cháy: Nước từ các đầu phun drencher được phun ra một cách đều đặn, nhanh chóng và hiệu quả để dập tắt đám cháy và ngăn chặn sự lan rộng của lửa.
3. Ứng dụng của hệ thống PCCC Drencher
Hệ thống chữa cháy drencher thường được sử dụng trong các môi trường như:
- Tầng hầm để xe: Để đảm bảo an toàn và ngăn chặn đám cháy trong tầng hầm xe hơi, nơi có nguy cơ cháy cao.
- Khu sản xuất rộng: Các nhà máy và nhà xưởng sản xuất thường chia thành nhiều khu vực khác nhau. Hệ thống drencher giúp ngăn chặn sự lan rộng của đám cháy trong các khu vực này một cách hiệu quả.
4. Lắp đặt hệ thống chữa cháy Drencher tại đơn vị nào?
Ngày Đêm – Đơn vị chuyên cung cấp thiết bị PCCC và dịch vụ lắp đặt hệ thống PCCC chuyên nghiệp. Chúng tôi đơn vị đáng tin cậy để bạn chọn lựa.
- Tư vấn, thiết kế hệ thống PCCC phù hợp với dự án => Miễn phí
- Quy trình thi công lắp đặt đạt tiêu chuẩn => Hệ thống hoạt động ổn định
- Giá dịch vụ rẻ nhất thị trường => Tiết kiệm chi phí tối đa

Hy vọng thông tin trên giúp bạn hiểu được hệ thống chữa cháy Drencher, hoạt động như thế nào? Để biết thêm chi tiết gọi ngay cho chúng tôi.
Liên hệ 0919.29.7776ngay để được đội ngũ chuyên viên của Ngày Đêm tư vấn và báo giá nhanh nhất nhé.
>> Xem thêm:
- Thành phần chính của hệ thống chữa cháy khí Aerosol
- Các loại hệ thống chữa cháy Sprinkler phổ biến nhất
Click nhận ngay báo giá thiết bị PCCC
CÔNG TY CỔ PHẦN PHÁT TRIỂN CÔNG NGHỆ NGÀY ĐÊM
Hệ thống chi nhánh: Toàn Quốc
Hotline: MB – 0919.29.7776|| MN – 0981.547.680 || MT – 0906.276.387
Website: https://pcccngaydem.vn/
Fanpage: https://www.facebook.com/ngaydem.com.vn

