Bản vẽ sơ đồ đấu nối hệ thống báo cháy Hochiki các loại

Sơ đồ đấu nối hệ thống báo cháy Hochiki như thế nào? Để nắm bắt được rõ bản vẽ sơ đồ thì hãy tham khảo ngay bài viết của Ngày Đêm nhé.

1. Một số bản vẽ sơ đồ đấu nối hệ thống báo cháy Hochiki

Dưới đây là một số sơ đồ đấu dây trung tâm báo cháy Hochiki được sử dụng phổ biến nhất hiện nay.

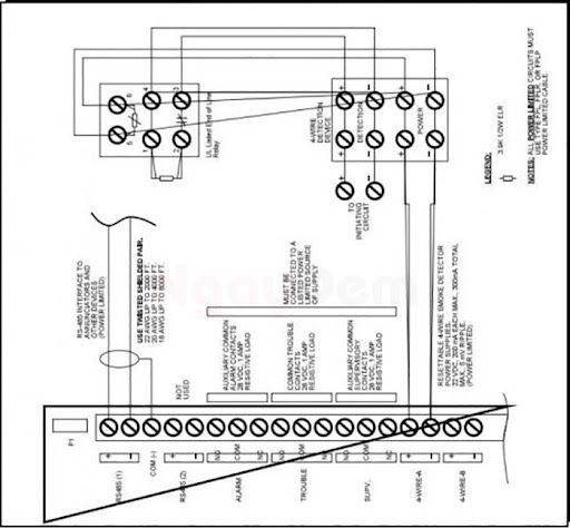
1.1. Sơ đồ đấu dây trung tâm Hochiki loại HCP 1008EDS

Sơ đồ báo cháy Hochiki loại HCP 1008E như hình vẽ dưới đây:

Sơ đồ đấu dây trung tâm Hochiki loại HCP 1008EDS
Sơ đồ đấu dây trung tâm Hochiki loại HCP 1008EDS
Ngõ ra khách cho tủ trung tâm Hochiki thường HCP
Ngõ ra khách cho tủ trung tâm Hochiki thường HCP

1.2. Sơ đồ đấu dây trung tâm Hochiki loại HCV 2/4/8

Hình ảnh bản vẽ sơ đồ như sau:

Sơ đồ đấu dây trung tâm Hochiki HCV 2/4/8
Sơ đồ đấu dây trung tâm Hochiki HCV 2/4/8

1.3. Sơ đồ đấu dây trung tâm báo cháy SP4000

Sơ đồ đấu dây trung tâm SP4000
Sơ đồ đấu dây trung tâm SP4000

2. Nguyên lý hoạt động chung của hệ thống báo cháy Hochiki

Sau khi tìm hiểu về Sơ đồ đấu nối hệ thống báo cháy Hochiki thì bạn cần nắm bắt được nguyên lý hoạt động của hệ thống báo cháy sẽ diễn ra như sau:

2.1. Chế độ trực

Trung tâm báo cháy kiểm tra và giám sát thiết bị, liên tục gửi và nhận tín hiệu kiểm tra. Tình trạng và thông tin bảo dưỡng hiển thị trên màn hình LCD. Trong chế độ này, để duy trì sự hoạt động thì dòng điện Io luôn chạy qua mạch.

2.2. Chế độ sự cố

Khi có lỗi hoặc không nhận được tín hiệu hồi đáp, hệ thống chuyển sang chế độ sự cố, hiển thị thông tin lỗi và chuyển về chế độ bình thường sau khi sự cố được khắc phục.

2.3. Phát hiện cháy

Khi có cháy, các đầu báo gửi tín hiệu về trung tâm, kích hoạt hệ thống báo động cháy. Tại trung tâm, các tín hiệu sẽ được xử lý theo chương trình đã được cài đặt để phát ra tín hiệu báo cháy. Thông qua các thiết bị như: loa trung tâm và màn hình tinh thể lỏng LCD.

2.4. Giám sát thiết bị

Hệ thống theo dõi và thông báo về sự thay đổi trạng thái của các thiết bị khác, như bơm chữa cháy hoạt động hoặc công tắc dòng chảy kích hoạt. Chế độ này sẽ tự động kết thúc sau khi các thiết bị giám sát quay trở lại trạng thái bình thường.

Hy vọng bài viết giúp bạn hiểu hơn về nguyên lý hoạt động và có được bản vẽ sơ đồ đấu nối hệ thống báo cháy Hochiki chuẩn của các loại được sử dụng phổ biến nhé.

Nếu bạn đang có nhu cầu lắp đặt hệ thống báo cháy Hochiki thì liên hệ 0364.029.314 với Ngày Đêm nhé.

Công Ty CPPT Công Nghệ Ngày Đêm
Công Ty CPPT Công Nghệ Ngày Đêm

Click nhận ngay báo giá lắp đặt hệ thống PCCC

>> Xem thêm: Hệ thống báo cháy địa chỉ Hochiki hoạt động như thế nào?

CÔNG TY CỔ PHẦN PHÁT TRIỂN CÔNG NGHỆ NGÀY ĐÊM

Hệ thống chi nhánh: Toàn Quốc

Hotline: MB – 0364.029.314|| MN – 0981.547.680 || MT – 0906.276.387

Website: https://pcccngaydem.vn/

Fanpage: https://www.facebook.com/ngaydem.com.vn

Hotline: 0364.029.314Zalo